
How safe is the VVER-1200 reactor?

VVER-1200
With many projects abroad, “Rosatom” renders numerous international actors dependent on the Russian nuclear sector.
Oil, gas, coal, & nuclear sectors—are the tools Russia employs to reshape the global energy space and to influence global geoeconomic and geopolitical landscapes.— Mykhailo Gonchar, President of the Centre for Global Studies Strategy XXI
BRUSSELS, BELGIUM, March 15, 2024 /
EINPresswire.com/ -- Rosatom, the
Russian state-owned energy corporation, continues to pursue its efforts in promoting its collaboration with Uzbekistan for the construction of a nuclear power plant near Lake Tuzkan in the Jizzakh region.
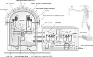
Despite ongoing discussions regarding sanctions against Rosatom within the European Union, the corporation remains steadfast in its plans to develop a state-of-the-art complex comprising two power units equipped with the
controversial VVER-1200 reactors in Uzbekistan.
Highlighting the progress of negotiations, Rosatom CEO Alexey Likhachev remarked, "Work on the contract for the construction of a nuclear power plant in Uzbekistan is in the final stage." Likhachev expressed optimism about the imminent signing of the contract. According to him, Rosatom carried out a number of survey works at the site, and gave additional proposals for low power solutions by Rosatom.
The collaboration between Russia and Uzbekistan in the nuclear energy sector dates back to December 2017, marked by the signing of an agreement on the peaceful use of atomic energy. Subsequently, in September 2018, an intergovernmental agreement solidified cooperation in the construction of a Russian-designed nuclear power plant within the republic.
However, amidst these developments, both local and international experts have engaged in extensive debates concerning the viability and safety implications of the proposed nuclear project in Uzbekistan. Critics warn of potential environmental hazards and geopolitical ramifications associated with the venture, particularly emphasizing the seismic activity in the region and the strain on water resources for cooling purposes.
In light of these concerns, there has been growing advocacy for the exploration of alternative energy solutions, notably "small modular reactors" (SMRs).
These innovative reactors, exemplified by models such as the Modular Advanced Reactor (SMART) from Hyundai Engineering Co. of South Korea, offer enhanced safety features, earthquake resistance, and reduced water consumption compared to conventional reactors.
These models can produce up to 110 MW of energy, while being ten times smaller than conventional reactors.
France, leveraging its expertise in nuclear technology, has emerged as a key proponent of SMR adoption, advocating for the integration of French solutions into Uzbekistan's energy landscape.
France, which has significant experience and technology in this industry, is ready and able to solve the energy problems of Uzbekistan.
At this stage, Paris is promoting SMR technologies within the European Union as part of the decarbonisation of the European economy. At the end of last year, France proposed to the European Commission to “create an industrial alliance” based on small model reactors.
The introduction of French technologies in Uzbekistan would be a mutually beneficial option for cooperation for both Europeans and Tashkent, and would help mitigate potential risks associated with nuclear energy projects in the region.
However, Russia’s nuclear energy diplomacy in Central Asia is guided by geopolitical goals and neglects the potential dangers associated with the strategic Uzbek project.
The Russian project also faces problems related to weak public oversight and the unwillingness of the Uzbek authorities to interact with citizens, which undermines the safety of the station.
In addition, the IAEA called on the Government of Uzbekistan to conduct a comprehensive assessment of the
environmental risks of the impact on the oasis of Uzbekistan, Lake Tuzkan.
In this context, experts believe that the European Union needs to actively join the energy agenda of the region, both by promoting its “green energy” technologies and by offering options for “small modular reactors”.
Gary Cartwright
EU Today
email us here
Visit us on social media:
Facebook
Twitter
